Application module: AP239 properties ISO/TS 10303-1295:2011-10(E)
© ISO

Cover page
Table of contents
Copyright
Foreword
Introduction
1 Scope
2 Normative references
3 Terms, definitions and abbreviated terms
    3.1 Terms and definitions
    3.2 Abbreviated terms

4 Information requirements
   4.1 Required AM ARMs
   4.2 ARM type definitions
5 Module interpreted model
   5.1 Mapping specification
   5.2 MIM EXPRESS short listing
     5.2.1 MIM type definitions

A MIM short names
B Information object registration
C ARM EXPRESS-G   EXPRESS-G
D MIM EXPRESS-G   EXPRESS-G
E Computer interpretable listings
F Change history
Bibliography
Index

Mapping tableIndex of EXPRESS-G pagesFirst pagePrevious pageNext pageLast page
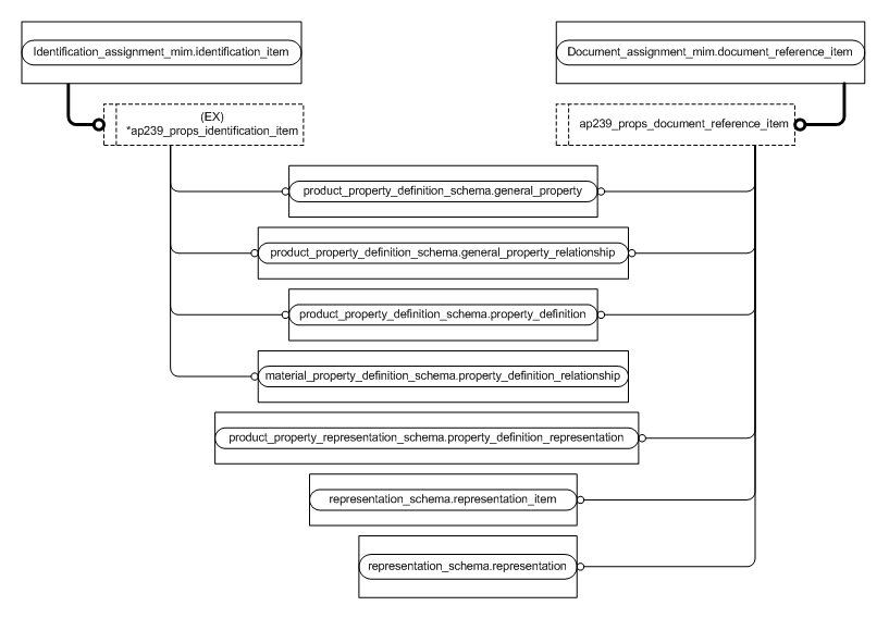
Figure D.6 — MIM entity level EXPRESS-G diagram 5 of 6 ../document_assignment/sys/5_mim.htm#document_assignment_mim.document_reference_item ../identification_assignment/sys/5_mim.htm#identification_assignment_mim.identification_item ../../resources/material_property_definition_schema/material_property_definition_schema.htm#material_property_definition_schema.property_definition_relationship ../../resources/product_property_definition_schema/product_property_definition_schema.htm#product_property_definition_schema.general_property ../../resources/product_property_definition_schema/product_property_definition_schema.htm#product_property_definition_schema.general_property_relationship ../../resources/product_property_definition_schema/product_property_definition_schema.htm#product_property_definition_schema.property_definition ../../resources/product_property_representation_schema/product_property_representation_schema.htm#product_property_representation_schema.property_definition_representation ../../resources/representation_schema/representation_schema.htm#representation_schema.representation ../../resources/representation_schema/representation_schema.htm#representation_schema.representation_item ../ap239_properties/sys/5_mim.htm#ap239_properties_mim.ap239_props_document_reference_item ../ap239_properties/sys/5_mim.htm#ap239_properties_mim.ap239_props_identification_item


Figure D.6 — MIM entity level EXPRESS-G diagram 5 of 6


© ISO 2011 — All rights reserved